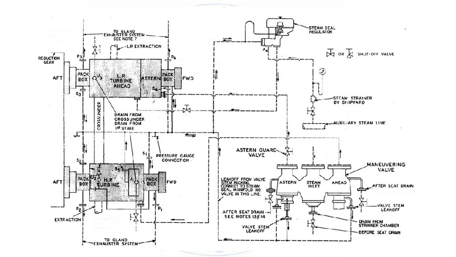
IMPIANTI DI PROPULSIONE NAVALE: 3_5 Particolari turbine a vapore
Nessun commento:
Posta un commento
Per qualsiasi errore o rettifica vogliate lasciare un commento
Post più recente
Post più vecchio
Home page
Iscriviti a:
Commenti sul post (Atom)
Nessun commento:
Posta un commento
Per qualsiasi errore o rettifica vogliate lasciare un commento